近年來,隨著社會信息化的不斷普及,加上政府對環保低碳理念的大力倡導,“無紙化“的概念逐漸受到熱捧。作為重要成員之一的“無紙化會議室”,已在政府、金融、制造業等行業被紛紛引入,其優化會議環境、提高會議效率,以及降低會議成本的效果十分顯著,為使用者提供了全新的會議交流體驗。
會前:
一鍵上傳——輕松搞定會前資料
會務信息——從容面對大型會議籌備
會議通知——系統群發一步到位
會中:
屏幕一鍵升降——桌面可升降屏幕,靈活滿足不同會議需求
會議全程攝錄——影像記錄會議重要內容
人臉識別電子會議簽到——徹底告別傳統會議簽到模式
豐富的會議文檔閱讀功能——批注、書簽、智能記憶、無線傳輸、畫筆等等功能
高度靈活的會議模式——主講模式、分組討論
投票表決——快速進行匿名投票表決及結果統計
會后:
一鍵銷毀——省時環保
雙保險安全機制——后臺停用會議,資料安全保密

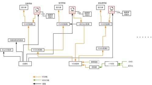
作為先進理念“風向標“的政府機構,無紙化會議室已成為各地政府機關會議室的標配。AOPEN本次攜手業內優秀的智能會議室方案廠商,對某市政府部門的會議室進行了無紙化改造。
本項目中的核心主機選用了AOPEN的WB5200,超薄的外型尺寸使其與桌面屏幕完美的合二為一;超強的散熱效果,為設備的長時間穩定運行保駕護航;前面板豐富的I/O接口設計,滿足復雜的連接需要;后面板集成型I/O插口,真正做到了一鍵拔插的“傻瓜式”操作;高性能的4K播放能力,輕松實現會議室的高清播放需求。

當然,本次案例只是AOPEN會議室應用中的冰山一角。以為客戶提供整套無憂方案為服務宗旨的AOPEN,針對會議室的不同應用需求提供了相應不同的方案及設備:
會議“秘書”屏——置于會議室門口,AOPEN觸摸一體機配合會議預定系統,可以實現會議室的遠程預定,會議簽到等功能,極大提高了會議室的使用效率,也可對各部門使用會議室的成本做有效稽核。(推薦型號:AT22M-0J)
● 電子白板——隨著交互液晶觸摸屏觸摸技術的不斷完善和提升,加之成本的有效降低以及4K液晶屏的普及,會議室傳統投影機顯示越來越多的被交互液晶屏所取代。AOPEN OPS系列主機,擁有完善的規格配置和便捷的插拔式設計,可滿足各種會議軟件的一切運行需求。AOPEN高端產品中,更有支持4k分辨率的Skylake平臺 OPS主機,可真正實現4K應用。(推薦型號:WB5380)
● 桌面一體機——AOPEN觸控一體機的薄型設計,使其可完美嵌入于會議室桌面中,主屏幕投射、副屏幕分享、會議隨堂記錄等均可輕松掌控。無紙化辦公理念使會議進程更為高效,會議形式互動性更強。(推薦型號:AT22M-CJ)
● 中繼服務器——在AOPEN打造的智能會議方案中,在由AOPEN一體機、OPS等系列組成的智能交互設備之間,通過DE7400XE實現Edge Computing(邊緣計算)應用,使其作為中繼服務器,將會議室中所有電腦終端數據進行連接的同時,也可成為內外網之間的聯通橋梁。另外,還可作為中控主機配合會議室中控軟件,對會議室中智能設置做有效控制,做到一機多能。(推薦型號:DE7400XE)
文章來源:中國投影網 ©版權所有。未經許可,不得轉載。